The Japan Times - UN unveils satellite-based system to spot methane

EUR -
AED 4.359312
AFN 78.343327
ALL 96.027945
AMD 449.451262
ANG 2.124849
AOA 1088.491795
ARS 1717.340716
AUD 1.703709
AWG 2.136624
AZN 2.022635
BAM 1.943176
BBD 2.391206
BDT 145.078707
BGN 1.993435
BHD 0.447513
BIF 3517.2352
BMD 1.187013
BND 1.50352
BOB 8.203841
BRL 6.242865
BSD 1.187207
BTN 109.023557
BWP 15.531157
BYN 3.381404
BYR 23265.46415
BZD 2.387728
CAD 1.612742
CDF 2679.687577
CHF 0.916511
CLF 0.026023
CLP 1027.514946
CNY 8.247849
CNH 8.256296
COP 4350.9979
CRC 587.890629
CUC 1.187013
CUP 31.455857
CVE 109.554196
CZK 24.329563
DJF 210.956502
DKK 7.467728
DOP 74.744104
DZD 153.828685
EGP 55.701348
ERN 17.805202
ETB 184.429348
FJD 2.615233
FKP 0.860501
GBP 0.866188
GEL 3.199049
GGP 0.860501
GHS 13.005726
GIP 0.860501
GMD 87.250062
GNF 10417.410267
GTQ 9.105996
GYD 248.380562
HKD 9.27016
HNL 31.335952
HRK 7.533861
HTG 155.369973
HUF 381.142317
IDR 19906.21601
ILS 3.668351
IMP 0.860501
INR 108.897452
IQD 1555.289393
IRR 50002.942908
ISK 145.006024
JEP 0.860501
JMD 186.041368
JOD 0.84164
JPY 183.360944
KES 153.125155
KGS 103.804785
KHR 4773.945484
KMF 489.049968
KPW 1068.410471
KRW 1718.522957
KWD 0.364224
KYD 0.989186
KZT 597.100949
LAK 25549.446568
LBP 106315.059642
LKR 367.144816
LRD 213.988904
LSL 18.850653
LTL 3.504943
LVL 0.718013
LYD 7.449665
MAD 10.769128
MDL 19.964515
MGA 5305.621026
MKD 61.594706
MMK 2492.783053
MNT 4234.917227
MOP 9.546897
MRU 47.370055
MUR 53.926471
MVR 18.339807
MWK 2058.660443
MXN 20.675003
MYR 4.679253
MZN 75.672557
NAD 18.850653
NGN 1647.883777
NIO 43.686921
NOK 11.410464
NPR 174.434041
NZD 1.968893
OMR 0.456389
PAB 1.187207
PEN 3.96938
PGK 5.082027
PHP 69.967368
PKR 332.14877
PLN 4.211002
PYG 7952.33704
QAR 4.32848
RON 5.094073
RSD 117.393304
RUB 90.210804
RWF 1731.820826
SAR 4.452007
SBD 9.565075
SCR 16.377624
SDG 713.99297
SEK 10.543285
SGD 1.508861
SHP 0.890568
SLE 28.933499
SLL 24891.078237
SOS 678.489285
SRD 45.166461
STD 24568.782404
STN 24.342269
SVC 10.387604
SYP 13127.864451
SZL 18.844496
THB 37.423019
TJS 11.082502
TMT 4.166417
TND 3.41104
TOP 2.858043
TRY 51.618117
TTD 8.060768
TWD 37.458351
TZS 3056.560101
UAH 50.883858
UGX 4244.496821
USD 1.187013
UYU 46.071084
UZS 14513.832063
VES 435.452037
VND 30791.129595
VUV 141.976983
WST 3.222026
XAF 651.717577
XAG 0.013945
XAU 0.000245
XCD 3.207964
XCG 2.139636
XDR 0.812564
XOF 651.728487
XPF 119.331742
YER 282.988273
ZAR 19.142082
ZMK 10684.549964
ZMW 23.299029
ZWL 382.217855
  • RBGPF

    1.3800

    83.78

    +1.65%

  • SCS

    0.0200

    16.14

    +0.12%

  • BCC

    0.7200

    80.89

    +0.89%

  • CMSD

    0.0400

    24.1

    +0.17%

  • AZN

    0.1800

    92.77

    +0.19%

  • NGG

    0.2500

    85.3

    +0.29%

  • GSK

    0.9500

    51.605

    +1.84%

  • RIO

    -4.0500

    91.08

    -4.45%

  • CMSC

    0.0550

    23.75

    +0.23%

  • RYCEF

    -0.4300

    16

    -2.69%

  • RELX

    -0.3550

    35.81

    -0.99%

  • BCE

    0.3600

    25.845

    +1.39%

  • JRI

    0.1250

    13.08

    +0.96%

  • VOD

    -0.0600

    14.65

    -0.41%

  • BP

    -0.1550

    37.885

    -0.41%

  • BTI

    0.4750

    60.685

    +0.78%

UN unveils satellite-based system to spot methane
UN unveils satellite-based system to spot methane / Photo: - - NASA/JPL-Caltech/AFP

UN unveils satellite-based system to spot methane

The UN unveiled on Friday a satellite-based system to detect methane emissions as part of efforts to cut down on the major contributor to global warming.

Text size:

The Methane Alert and Response System (MARS) was announced by the UN Environment Programme during the COP27 climate summit in the Egyptian seaside resort of Sharm el-Sheikh.

Methane, emitted by leaks in fossil fuel installations as well as from other human caused sources like livestock farming and landfills, is responsible for roughly 30 percent of the global rise in temperatures to date.

Dozens of countries last year pledged to act to cut pollution from the potent greenhouse gas.

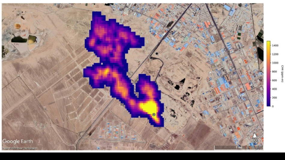
MARS will use data from global mapping satellites to detect methane "hot spots" and large plumes of the gas, and identify its source, the UN Environment Programme said in a statement.

UNEP would then notify governments and companies about the emissions "so that the responsible entity can take appropriate action."

"Reducing methane emissions can make a big and rapid difference, as this gas leaves the atmosphere far quicker than carbon dioxide," said UNEP Executive Director Inger Andersen.

US climate envoy John Kerry said cutting methane was the "fastest opportunity" to help the world reach the goal of limiting warming to 1.5 degrees Celsius.

K.Yoshida--JT