The Japan Times - New NASA tool helps detect 'super-emitters' of methane from space

EUR -
AED 4.276798
AFN 76.973093
ALL 96.541337
AMD 443.660189
ANG 2.0846
AOA 1067.888653
ARS 1669.958677
AUD 1.752514
AWG 2.096182
AZN 1.984351
BAM 1.955625
BBD 2.34549
BDT 142.477215
BGN 1.955625
BHD 0.438161
BIF 3440.791247
BMD 1.164546
BND 1.508565
BOB 8.047278
BRL 6.334667
BSD 1.164496
BTN 104.702605
BWP 15.471612
BYN 3.348
BYR 22825.091832
BZD 2.34209
CAD 1.610159
CDF 2599.265981
CHF 0.936209
CLF 0.027366
CLP 1073.571668
CNY 8.233458
CNH 8.232219
COP 4424.302993
CRC 568.848955
CUC 1.164546
CUP 30.860456
CVE 110.255106
CZK 24.203336
DJF 207.371392
DKK 7.470448
DOP 74.533312
DZD 151.068444
EGP 55.295038
ERN 17.468183
ETB 180.629892
FJD 2.632397
FKP 0.873977
GBP 0.872678
GEL 3.138497
GGP 0.873977
GHS 13.246811
GIP 0.873977
GMD 85.012236
GNF 10119.091982
GTQ 8.9202
GYD 243.638138
HKD 9.065875
HNL 30.671248
HRK 7.535429
HTG 152.446321
HUF 381.994667
IDR 19435.740377
ILS 3.768132
IMP 0.873977
INR 104.745632
IQD 1525.563106
IRR 49041.926882
ISK 149.038983
JEP 0.873977
JMD 186.393274
JOD 0.825709
JPY 180.924237
KES 150.636483
KGS 101.839952
KHR 4662.581612
KMF 491.43861
KPW 1048.137083
KRW 1716.319252
KWD 0.357481
KYD 0.970513
KZT 588.927154
LAK 25252.733992
LBP 104283.942272
LKR 359.197768
LRD 204.961608
LSL 19.736529
LTL 3.438601
LVL 0.704422
LYD 6.330432
MAD 10.755735
MDL 19.814222
MGA 5194.533878
MKD 61.634469
MMK 2445.172268
MNT 4132.506664
MOP 9.338362
MRU 46.438833
MUR 53.651052
MVR 17.938355
MWK 2019.3188
MXN 21.165153
MYR 4.787492
MZN 74.426542
NAD 19.736529
NGN 1688.68458
NIO 42.856154
NOK 11.767853
NPR 167.523968
NZD 2.015483
OMR 0.44694
PAB 1.164595
PEN 3.914449
PGK 4.941557
PHP 68.66747
PKR 326.476804
PLN 4.229804
PYG 8009.281302
QAR 4.244719
RON 5.092096
RSD 117.389466
RUB 89.441974
RWF 1694.347961
SAR 4.370508
SBD 9.584899
SCR 15.747587
SDG 700.4784
SEK 10.946786
SGD 1.508673
SHP 0.873711
SLE 27.603998
SLL 24419.93473
SOS 664.340387
SRD 44.985272
STD 24103.740676
STN 24.497802
SVC 10.190086
SYP 12876.900539
SZL 19.72123
THB 37.119932
TJS 10.684641
TMT 4.087555
TND 3.416093
TOP 2.803946
TRY 49.523506
TTD 7.894292
TWD 36.437508
TZS 2841.64501
UAH 48.888813
UGX 4119.630333
USD 1.164546
UYU 45.545913
UZS 13931.74986
VES 296.437311
VND 30697.419423
VUV 142.156724
WST 3.247609
XAF 655.898144
XAG 0.019993
XAU 0.000277
XCD 3.147243
XCG 2.098812
XDR 0.815727
XOF 655.898144
XPF 119.331742
YER 277.802752
ZAR 19.711451
ZMK 10482.311144
ZMW 26.923584
ZWL 374.983176
  • RBGPF

    0.0000

    78.35

    0%

  • JRI

    0.0400

    13.79

    +0.29%

  • BCC

    -1.2100

    73.05

    -1.66%

  • CMSD

    -0.0700

    23.25

    -0.3%

  • SCS

    -0.0900

    16.14

    -0.56%

  • NGG

    -0.5000

    75.41

    -0.66%

  • GSK

    -0.1600

    48.41

    -0.33%

  • CMSC

    -0.0500

    23.43

    -0.21%

  • RELX

    -0.2200

    40.32

    -0.55%

  • AZN

    0.1500

    90.18

    +0.17%

  • RIO

    -0.6700

    73.06

    -0.92%

  • BCE

    0.3300

    23.55

    +1.4%

  • BTI

    -1.0300

    57.01

    -1.81%

  • VOD

    -0.1630

    12.47

    -1.31%

  • BP

    -1.4000

    35.83

    -3.91%

  • RYCEF

    -0.0500

    14.62

    -0.34%

New NASA tool helps detect 'super-emitters' of methane from space
New NASA tool helps detect 'super-emitters' of methane from space / Photo: - - NASA/JPL-Caltech/AFP

New NASA tool helps detect 'super-emitters' of methane from space

NASA scientists, using a tool designed to study how dust affects climate, have identified more than 50 spots around the world emitting major levels of methane, a development that could help combat the potent greenhouse gas.

Text size:

"Reining in methane emissions is key to limiting global warming," NASA Administrator Bill Nelson said in a press release on Tuesday.

"This exciting new development will not only help researchers better pinpoint where methane leaks are coming from, but also provide insight on how they can be addressed -- quickly."

NASA said its Earth Surface Mineral Dust Source Investigation (EMIT) is designed to foster understanding of the effects of airborne dust on climate.

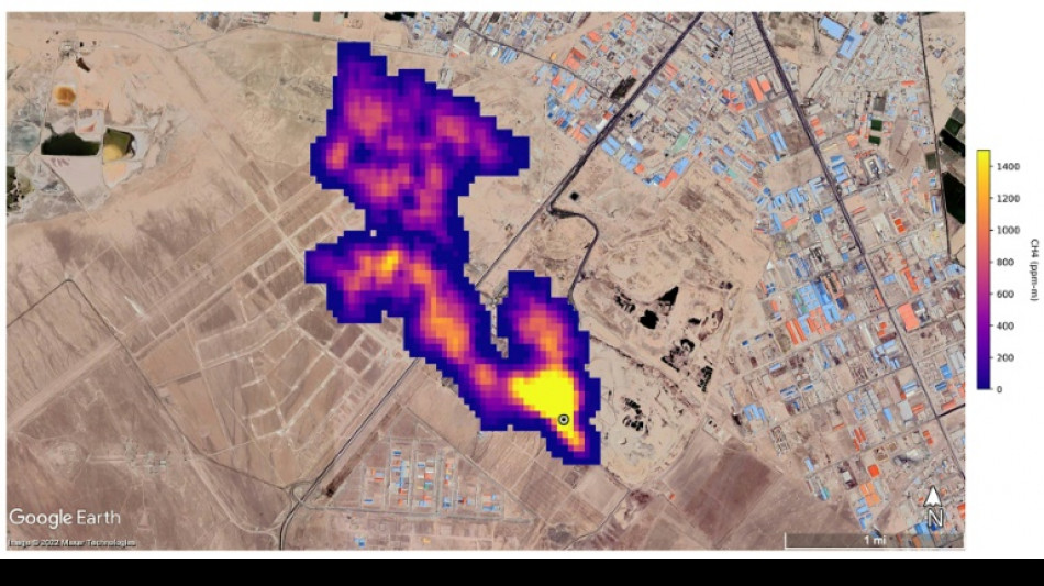
But EMIT, which was installed on the International Space Station in July and can focus on areas as small as a soccer field, has also shown the ability to detect the presence of methane.

NASA said more than 50 "super-emitters" of methane gas in Central Asia, the Middle East, and the southwestern United States have been identified so far. Most of them are connected to the fossil-fuel, waste or agriculture sectors.

Kate Calvin, NASA's chief scientist and senior climate advisor, said EMIT's "additional methane-detecting capability offers a remarkable opportunity to measure and monitor greenhouse gases that contribute to climate change."

- 'Exceeds our expectations' -

Methane is responsible for roughly 30 percent of the global rise in temperatures to date.

While far less abundant in the atmosphere than CO2, it is about 28 times more powerful as a greenhouse gas on a century-long timescale. Over a 20-year time frame, it is 80 times more potent.

Methane lingers in the atmosphere for only a decade, compared to hundreds or thousands of years for CO2.

This means a sharp reduction in emissions could shave several tenths of a degree Celsius off of projected global warming by mid-century, helping keep alive the Paris Agreement goal of capping Earth's average temperature increase to 1.5C, according to the UN Environment Programme (UNEP).

"EMIT will potentially find hundreds of super-emitters – some of them previously spotted through air-, space-, or ground-based measurement, and others that were unknown," NASA said.

Andrew Thorpe, a research technologist at the Jet Propulsion Laboratory leading the EMIT methane effort, said some of the methane plumes detected by EMIT are among the largest ever seen.

"What we've found in a just a short time already exceeds our expectations," Thorpe said.

NASA said a methane plume about two miles (3.3 kilometers) long was detected southeast of Carlsbad, New Mexico, in the Permian Basin, one of the largest oilfields in the world.

It said 12 plumes from oil and gas infrastructure were identified in Turkmenistan, east of the Caspian Sea port city of Hazar.

A methane plume at least three miles (4.8 kilometers) long was detected south of Tehran from a major waste-processing complex, NASA said.

Y.Kimura--JT